پخش زنده
امروز: -
۸۳ دستاورد سازمان انرژی اتمی در مراسم روز ملی فناوری هستهای با حضور رئیس جمهور رونمایی شد که شتابگر خطی الکترون از جمله این دستاوردهاست.

به گزارش خبرنگار خبرگزاری صدا و سیما، الکترون ذرهای با بارمنفی است که در فضای اطراف هسته اتم گردش میکند.
شتاب دهنده، دستگاهی است که در آن ذره باردار به وسیلهی میدانهای الکتریکی یا مغناطیسی تا سرعتهای بسیار زیادی شتاب داده و در مسیری خاص هدایت میشود.
انرژی جنبشی ذره در این حالت به اندازه چندین برابر انرژی در حال سکون آن است.
شتاب دهندهها اصولا به دو دسته خطی و دایرهای تقسیم میشوند. نخستین شتابگر خطی الکترون در دنیا توسط گروه ویلیام وبستر هانسن در دانشگاه استنفورد در سال ۱۹۴۷ ساخته شده است.
پرتوهای تولید شده توسط شتاب دهندههای ذرات، امروزه به مقابله با بسیاری از چالشهای بشر قرن ۲۱ میپردازد؛ از جمله این چالشهای در حوزههای انرژی، محیط زیست، مراقبتهای پزشکی، صنعت، عکسبرداریهای عمقی، کشف پدیدههای جدید و تحقیقات علمی است.
با توجه به کاربرد گسترده شتابگرها در دنیا، در سالهای اخیر در سازمان انرژی اتمی ایران با همکاری مراکز پژوهشی و تحقیقاتی و نیز شرکتهای خصوصی دانش بنیان تلاشهایی برای طراحی و ساخت انواع مختلف شتابگرها آغاز شده است و نتایج مطلوبی به همراه داشته است.
علاوه بر زیرمجموعههای سازمان انرژی اتمی، سایر موسسات و دانشگاهها نیز در این زمینه فعال هستند؛ از جمله این موسسات تحقیقاتی، پژوهشگاه دانش بنیادی است که با همکاری نهادهای دیگر مانند سازمان انرژی اتمی، با انجام طرحساخت شتابگر خطی الکترون و شتابگر تابش سینکروترونی در این زمینه پیشرو است.
طرح ساخت شتابگر خطی الکترون با انرژی حدود ۱۰ مگا الکترون ولت به پیشنهاد متخصصین صنعت هستهای و با استقبال معاونت پژوهشی وزارت علوم به تصویب رسید.
اجرای این طرح مهم به پژوهشگاه دانشهای بنیادی سپرده شده که با همکاری دانشگاه صنعتی اصفهان، دانشگاه شهید بهشتی و سازمان انرژی اتمی به لطف خداوند متعال همراه با خودباوری، اعتماد به نفس و روحیه ما میتوانیم براساس طراحی کاملا بومی پی گرفته شده است.
از سال ۱۳۹۴ با تکمیل تیم منسجم از دانش آموختگان دکتری مشترک پژوهشگاه دانشهای بنیادی و مرکز تحقیقات فیزیک هستهای اروپا - cern- و نیز دانش آموختگان سایر دانشگاهها این طرح شتاب مضاعف گرفته است.
در آذرماه سال ۱۳۹۶، تلاش محققان در نصب و راه اندازی کلیه اجزای مورد نیاز این شتابگر به ثمر رسیدو پس از فرآیند آماده سازی با امواج رادیویی پرتوان، بخش شتابدهی اولیه و خوشه ساز این شتاب دهنده با موفقیت اولین آزمایش خود را طی کرد. اکنون میتوان مانند سایر مراکز تحقیقاتی معتبردنیا در زمینه ساخت و بکارگیری شتابدهندههای خطی الکترون با اضافه کردن طول تیوبهای شتابدهی به هر انرژی دلخواه برای کاربردهای مختلف دست یافت.
هدف اصلی این طرح، پایه گذاری و آموزش متخصصان در زمینه فیزیک شتابگرها و تلاش برای ساخت اولین شتابگر خطی رادیو فرکانسی با توجه به امکانات و دانش بومی و ارتقاء توانمندیها براساس استفاده از متخصصان و دانشمندان داخلی کشور بوده است که به خوبی به این هدف دست یافته است.
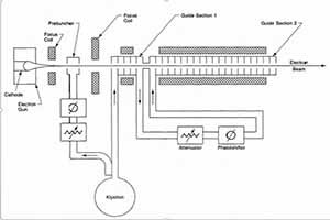
برخی اجزا شتاب دهنده شامل:
سامانه تولیدامواج رادیویی پرتوان: سامانه تولید امواج رادیویی یکی از زیرمجموعههای اصلی شتابگر مذکور است که وظیفه تولید امواج الکترومغناطیسی شتاب دهنده را برعهده دارد.
تفنگ الکترون و پیش خوشه ساز: این قسمتها وظیفه تولید و شتاب اولیه الکترو ن.ها توسط کاواکهای پیش خوشه ساز و تحویل باریکه به خوشه ساز و تیوب شتابدهی به عنوان قسمتهای اصلی بخش شتابدهنده را برعهده دارد.
خوشه ساز و تیوب شتابدهی: این قسمتها اصلیترین بخش شتابدهی اند. توزیع میدانهای الکترومغناطیسی و دسته بندی الکترونها در خوشه ساز و همچنین شتاب دادن نهایی به الکترون ها در تیوب شتابدهی وظیفه این قسمت است.
بخش کنترل و ایمنی از دیگر قسمتهای این شتابگر میباشد.
این دستاوردحاصل تلاش شبانه روزی فعالیتی مشترک بین متخصصین پژوهشگاه دانشهای بنیادی، متخصصین صنعت هستهای و سایر دانش گاه ها و مراکز تحقیقاتی کشور در سال های اخیر بوده که علیرغم محدودیتهای گوناگون و با وجود تحریمهای باصطلاح فلج کننده نظام سلطه علیه کشور پیرامون دستیابی به فناوریهای روز دنیا به بهترین شکل ممکن با انسجام و راهبری جهادی به ثمر نشسته است.
موفقیت این طرح کاربردی به نحوی بوده است که دانش طراحی خوشه ساز و دانش ساخت و مونتاژ کاواکهای این شتابدهنده برای استفاده در کاواکهای میدان بالا مورد استقبال پروژه شتابگر کلیک در مرکز تحقیقات هستهای اروپا - سرن - به عنوان یکی از بزرگترین مراکز فیزیک هستهای جهان، قرار گرفته است.
شتابدهنده خطی الکترون که پرتعدادترین و پرکاربردترین شتابگر در دنیاست، دارای کاربردهای ذیل است:
- کاربرد در تحقیقات علوم مختلف:
* به عنوان شتاب دهنده اولیه برای شتابدهندههای بزرگتر.
* آنالیز مواد
* ساخت لیزرهای الکترون آزاد
* تحقیقات فیزیک ذرات
- کاربرد درپزشکی
* پرتو درمانی بیماران سرطانی (رادیو تراپی)
* تولید رادیو دارو
- کاربرد در صنعت
* استرالیزاسیون یا سترون سازی تجهیزات پزشکی
* پرتودهی مواد غذایی
* پرتودهی پلیمرها
- کاربرد در بازرسی محمولهها:
* گمرکات برای تصویربرداری کانتینرها در مبادی ورودی و جلوگیری موثر از قاچاق کالا و انسان.